马钢股份获得发明专利授权:“一种燃气蒸汽联合循环发电机组快速冷却工艺”
作者:小微
发表于:2025年06月28日
浏览量:50845

图片来源于网络,如有侵权,请联系删除
证券之星消息,根据天眼查APP数据显示马钢股份(600808)新获得一项发明专利授权,专利名为“一种燃气蒸汽联合循环发电机组快速冷却工艺”,专利申请号为CN202210921736.7,授权日为2025年6月27日。
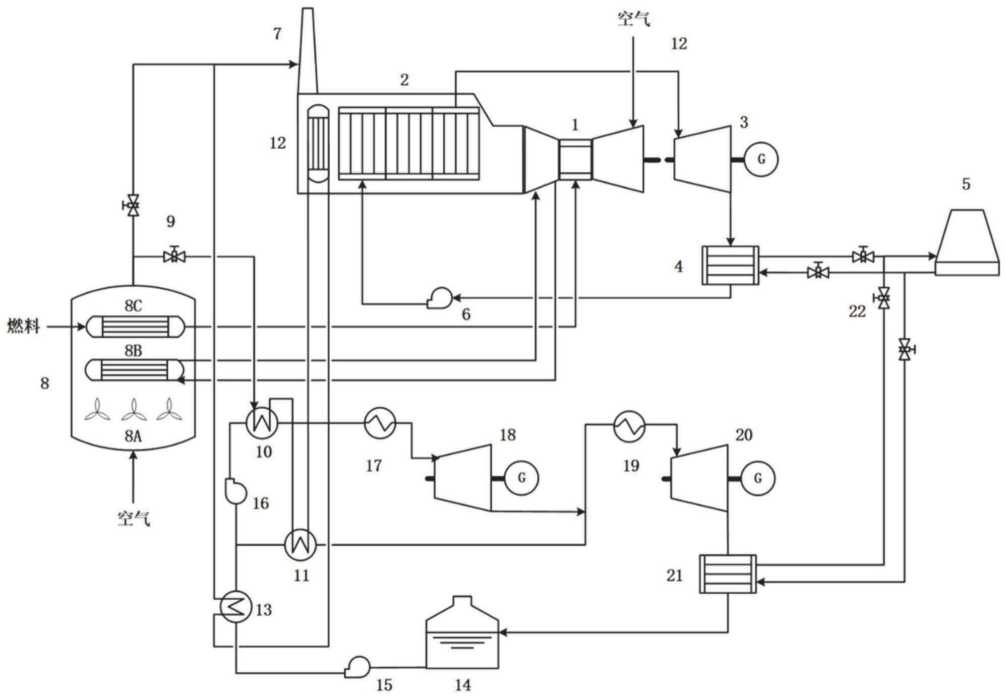
专利摘要:本发明公开了一种燃气蒸汽联合循环发电机组快速冷却工艺,涉及燃气蒸汽联合循环发电技术领域。本发明的一种燃气蒸汽联合循环发电机组快速冷却工艺,高盘冷却蒸汽燃机的同时,采用蒸汽轮机滑参数停机模式降低其蒸汽参数,以对蒸汽轮机进行快速冷却,降温过程中蒸汽轮机各金属部件的温降速率均匀、可控,从而缩短停机冷却时间,降低检修工期,提高机组运行利用率;在燃气轮机600rpm冷却冲转过程中,通过启动蒸汽系统中的减温器及减温减压器以将冲转蒸汽参数先后降低到1.4MPa、1.0MPa压力下的过热蒸汽温度,从而无需额外增加专门的快冷装置,避免了快冷装置的可靠性对蒸汽轮机安全的影响。

图片来源于网络,如有侵权,请联系删除
今年以来马钢股份新获得专利授权84个,较去年同期减少了42.86%。结合公司2024年年报财务数据,2024年公司在研发方面投入了11.03亿元,同比减10.39%。

图片来源于网络,如有侵权,请联系删除
通过天眼查大数据分析,马鞍山钢铁股份有限公司共对外投资了37家企业,参与招投标项目30643次;财产线索方面有商标信息26条,专利信息5016条,著作权信息45条;此外企业还拥有行政许可266个。
数据来源:天眼查APP
以上内容为证券之星据公开信息整理,由AI算法生成(网信算备310104345710301240019号),不构成投资建议。
